1. Trạm nguồn thủy lực tích kiệm năng lượng là gì?
Để giải thích cho trạm nguồn tích kiệm năng lượng ta có thể nói đơn giản là cùng một động cơ điện và bơm thủy lực giống nhau thì với trạm nguồn truyền thống chỉ có thể tạo ra áp suất đầu ra dựa trên công suất động cơ và lưu lượng của bơm thủy lực.
Nhưng đối với trạm nguồn tích kiệm năng lượng thì ta có thể tạo được áp suất đầu ra lớn hơn gấp nhiều lần so với trạm nguồn truyền thống với cùng động cơ điện và bơm thủy lực
2. Dựa vào cái gì để có thể làm trạm nguồn tích kiệm năng lượng
Để tạo nên một trạm nguồn thủy lực tích kiệm năng lượng có 2 cách:
-Thứ nhất: tác động đến phần điện điều khiển hệ thống thủy lực như sử dụng biến tần để tắt bật động cơ và ngắt động cơ khi không hoạt động thay vì cứ để động cơ điện chạy không tải. Ví dụ như các máy ép nhựa khi thay biến tần vào thì có thể tích kiệm được khoảng 15% điện năng tiêu thu so với khi chưa lắp
-Thứ hai: tác động vào mạch thủy lực của hệ thống, sử dụng bộ khuếch đại áp suất (mini booster) để làm tăng áp suất đầu ra của hệ thống mà không cần sử dụng công suất động cơ lớn hơn. Với nhwung bộ mini booster nhỏ thì ta có thể tăng áp từ 80 bar lên khoảng 200 bar, với những bộ lớn thì có thể khuếch đại lên tới 5000 bar. Chính vì thế có thể tích kiệm chi phí đầu tư động cơ điện lớn

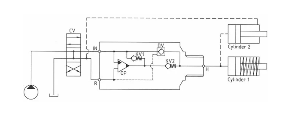
Sơ đồ nguyên lý của bộ mini booster
Hoạt động cơ bản được minh họa trong sơ đồ nguyên lý. Dầu được cấp qua van phân phối CV đến cổng IN, chảy tự do qua các van một chiều KV1, KV2 và DV đến phía áp suất cao H. Trong điều kiện này, đạt được lưu lượng tối đa qua bộ tăng áp để tạo ra tốc độ nhanh nhất cho xilanh
Khi áp suất bơm đạt được ở phía áp suất cao H (do xilanh đã có tải), các van KV1, KV2 và DV sẽ đóng lại. Áp suất cuối sẽ đạt được nhờ bộ phận bơm dao động OP. Thiết bị sẽ tự động ngừng hoạt động khi đạt đến áp suất cuối ở phía áp suất cao H. Nếu áp suất giảm ở phía áp suất cao do tiêu thụ hoặc rò rỉ, van OP sẽ tự động hoạt động để duy trì áp suất cuối.
3. Mua trạm nguồn tích kiệm năng lượng ở đâu
Công ty TNHH giải pháp tự động hóa và thủy lực Hà Nội gia công chế tạo trạm nguồn tích kiệm năng lượng, với đội ngủ kỹ sư và công nhân nhiều năm kinh nghiệm sẽ mang đếm sản phẩm hoàn chỉnh đáp ứng nhu cầu cả về thẩm mỹ và công năng sử dụng cho khách hàng.
Thông tin liên hệ:
• Tên công ty: Công ty TNHH giải pháp tự động hóa và thủy lực Hà Nội
• Hotline: 0974.862.871- 0963.005.876 – 0964.228.515
• Email: vannm61@wru.vn, ngoctantlhn@gmail.com, caotlhn6268@gmail.com
• Văn phòng: Số nhà 63, ngõ 750 Đường Kim Giang, Phường Thanh Liệt, TP Hà Nội
• Website: https://thuyluctdh.com/
